熱線電(dian)話:0755-23712116
郵箱:contact@legoupos.cn
地址:深圳市寶安區沙井街道后亭茅(mao)洲山工業園工業大(da)(da)廈全至科技創新園科創大(da)(da)廈2層2A

通過(guo)控制(zhi)極(ji)(ji)片的速度(du)、 張(zhang)力、尺(chi)寸、偏差等(deng)因(yin)素,將(jiang)分條后尺(chi)寸相匹配(pei)的極(ji)(ji)片及(ji)隔膜(mo)、終止(zhi)膠帶等(deng)卷成(cheng)極(ji)(ji)芯(xin)的一(yi)種生產工藝。

圖(tu)1 卷繞設備
01設備(bei)分類概(gai)述(shu)
1.1 主流卷繞機分類
鋰電池卷(juan)(juan)(juan)繞機(ji)是(shi)用來卷(juan)(juan)(juan)繞鋰電池電芯的,是(shi)一種將(jiang)(jiang)電池正極(ji)片、負極(ji)片及(ji)隔膜以連續(xu)轉動的方式組裝成芯包的機(ji)器。卷(juan)(juan)(juan)繞機(ji)有正、負極(ji)送料單元(yuan),將(jiang)(jiang)正負極(ji)隔膜卷(juan)(juan)(juan)繞在一起的部分叫卷(juan)(juan)(juan)針。
依據卷繞芯包的形狀類型不同,卷繞設備可以主要分為方形卷繞和圓柱卷繞兩大類。方形卷繞可以細分為方形自動卷繞機和方形制片卷繞一體機兩類,方形卷繞出來的電芯主要用來制作動力/儲能方形電池、數碼類電池等。不同種類的電池卷繞設備如圖2所示。

圖2 不(bu)同種類(lei)的(de)電池卷繞設(she)備(bei)
依據卷繞機(ji)的自動化程度可(ke)以劃(hua)分為(wei)手工(gong)、半自動、全自動和一體機(ji)等類(lei)型。按照制作的芯包大小可(ke)以劃(hua)分為(wei)小型、中型、大型、超大型等。
表1 卷繞機規格芯包尺寸對照表

鋰(li)電(dian)(dian)(dian)池(chi)(chi)自(zi)(zi)動(dong)化(hua)(hua)(hua)生產設備的(de)出(chu)現始(shi)于日(ri)(ri)本Kaido公司于1990年成(cheng)功研(yan)發(fa)的(de)第一(yi)臺方形(xing)(xing)鋰(li)電(dian)(dian)(dian)池(chi)(chi)卷(juan)繞(rao)機。韓國(guo)Koem公司于1999年成(cheng)功開(kai)發(fa)出(chu)鋰(li)電(dian)(dian)(dian)池(chi)(chi)卷(juan)繞(rao)機和(he)鋰(li)電(dian)(dian)(dian)池(chi)(chi)裝配機。隨(sui)后鋰(li)電(dian)(dian)(dian)池(chi)(chi)自(zi)(zi)動(dong)化(hua)(hua)(hua)生產設備開(kai)始(shi)發(fa)展起來,但日(ri)(ri)韓始(shi)終處于領(ling)頭羊的(de)地(di)位,憑借良好的(de)技術與聲譽(yu)占據著市(shi)場的(de)主(zhu)要(yao)份額。國(guo)內卷(juan)繞(rao)制造設備始(shi)于2006年,從半自(zi)(zi)動(dong)圓形(xing)(xing)、半自(zi)(zi)動(dong)方形(xing)(xing)卷(juan)繞(rao)、自(zi)(zi)動(dong)化(hua)(hua)(hua)制片(pian)開(kai)始(shi),之后是組合(he)自(zi)(zi)動(dong)化(hua)(hua)(hua)制片(pian)卷(juan)繞(rao)一(yi)體機。
1.2 卷繞工藝發展的困境
不可否認,基于多年(nian)的(de)技術沉淀和積(ji)累,卷(juan)繞工藝在生產設備(bei)、技術工藝、效率、成本等方面都具有明顯的(de)優勢(shi),但在車(che)規級動(dong)力電池對(dui)于標準化、大容量(liang)和大尺寸的(de)需求(qiu)趨勢(shi)下,卷(juan)繞工藝已經開始“力不從心”。
下圖顯示的是卷繞電芯的標準結構特性,兩端有圓角區域(圖3)。在電池的充放電過程中,因為膨脹和收縮不一致,會導致極片與隔膜間隙變大,當此處的電解液不富裕時,將影響容量的發揮,長時間的使用會帶來析鋰安全問題。并且,隨著能量密度提升的要求,負極逐步導入硅負極體系,由于硅負極極片膨脹大,卷繞式極組容易出現內圈極片斷裂,影響電池使用壽命,限制了硅材料添加量。卷繞電芯變形及圓角區間隙變形如圖4與圖5所示。

圖3 卷繞電芯圓(yuan)角(jiao)區示意圖

圖4 卷繞電芯變形

圖5 卷繞電芯圓角區間隙變形
1.3 卷繞機未來發展方向
①高(gao)速、高(gao)精度(du):卷(juan)(juan)繞(rao)極(ji)片的線速度(du)由現有的2~3m/s發展到5m/s,卷(juan)(juan)繞(rao)極(ji)片對齊精度(du)由現有的±0.3mm提升至±(0.1~0.2)mm。
②高合格率(lv):CPK由1.33到(dao)(dao)1.67,最終(zhong)發展到(dao)(dao)2.0以上(shang),達到(dao)(dao)免檢水(shui)平(ping)。
③穩定性:提升平均無故障時(shi)間,由現有幾十(shi)、幾百(bai)小(xiao)時(shi)提升至千、萬小(xiao)時(shi)的水(shui)平。
④設備實現(xian)數(shu)字(zi)化(hua)(hua)、智能(neng)化(hua)(hua)控制(zhi):卷繞(rao)(rao)張力、極片(pian)與(yu)隔膜的對齊度實現(xian)在線監(jian)控,卷繞(rao)(rao)參(can)數(shu)和最終電池性能(neng)參(can)數(shu)實現(xian)閉環優化(hua)(hua),實現(xian)卷繞(rao)(rao)合格率提升。
⑤激光(guang)模切卷繞(rao)(rao)一(yi)體(ti)化:激光(guang)模切與卷繞(rao)(rao)工序結合(he)實現設(she)備集成一(yi)體(ti)化。
⑥高速(su)卷(juan)繞機:通過隔膜連續勻速(su)運動技術的突破實現卷(juan)繞效率的倍增(zeng)。
02設備(bei)原理、組成及關(guan)鍵結構(gou)
2.1 卷繞機原理
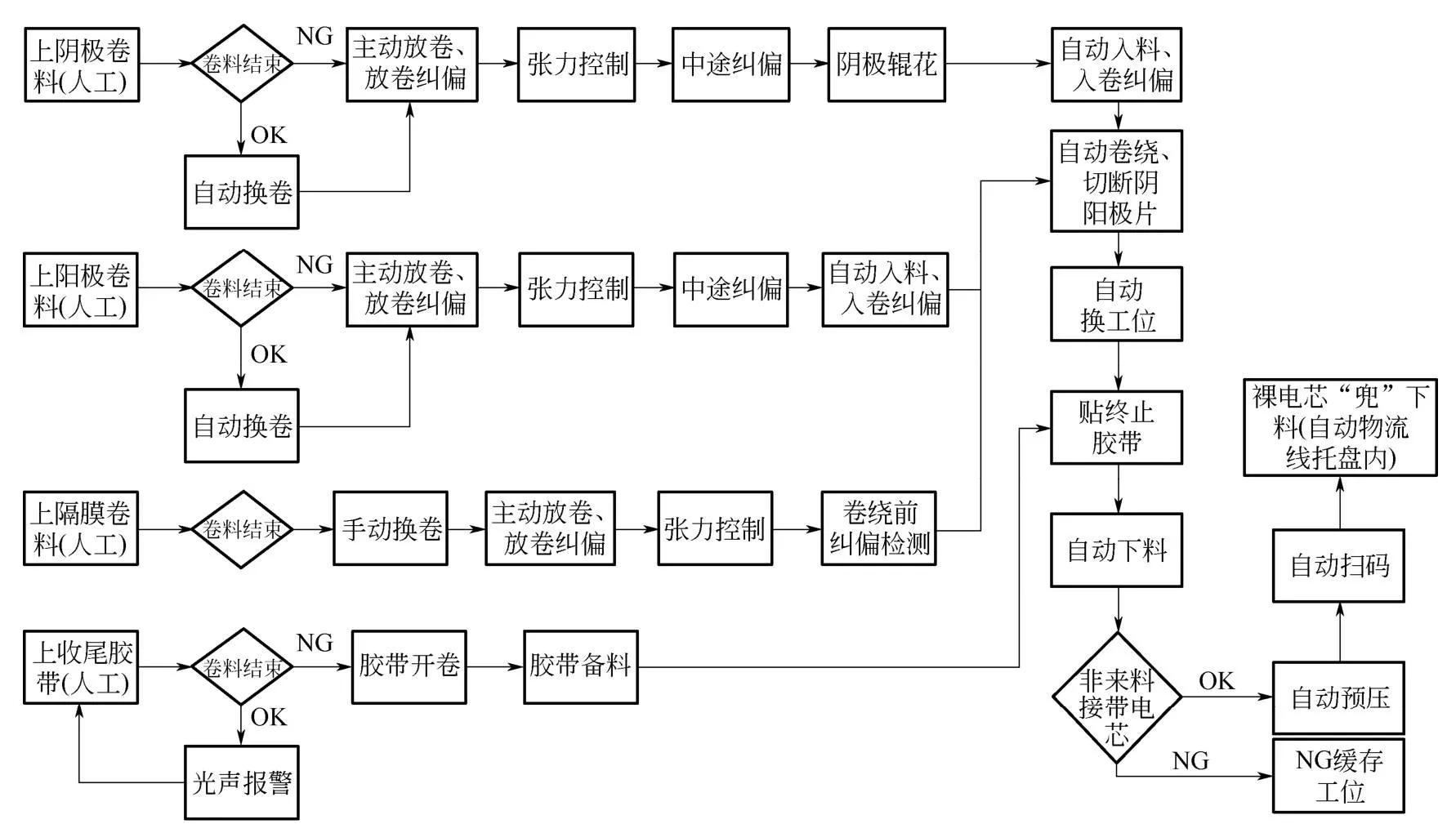
主要用于方形電池或圓柱電池裸電芯的自動卷繞,設備采用兩副或以上卷針、單側抽針的結構,卷料正負極極片和隔膜主動放卷、極片隔膜換卷、自動糾偏、自動張力檢測與控制,極片由夾輥驅動機構引入卷繞部分,與隔膜一同按照工藝要求進行自動卷繞。卷繞完成后自動換工位、切斷隔膜和貼終止膠帶,成品裸電芯自動下料后,經過預壓、掃碼,良品成品裸電芯自動轉移到托盤中再轉移到后工序。不良品裸電芯自動卸料到不良品裸電芯收集處。其工藝流程如圖6所示。

圖6 卷繞設備工藝流程圖
2.2 卷繞機理說明
①預卷(juan)繞:正負(fu)(fu)極(ji)片(pian)(pian)(pian)初始(shi)送(song)極(ji)片(pian)(pian)(pian)過程,該過程中正負(fu)(fu)極(ji)片(pian)(pian)(pian)是送(song)極(ji)片(pian)(pian)(pian)電(dian)機(ji)以恒定的(de)(de)速度控制送(song)料(liao)速度,需要(yao)控制卷(juan)針的(de)(de)旋轉角速度與該送(song)極(ji)片(pian)(pian)(pian)速度匹配。該過程涉(she)及6個(ge)電(dian)機(ji)。其(qi)中涉(she)及兩(liang)類(lei)同步:隔膜的(de)(de)放卷(juan)速度與卷(juan)針速度的(de)(de)同步;送(song)極(ji)片(pian)(pian)(pian)速度與卷(juan)針的(de)(de)速度同步。
②卷繞過程:在完成了正負極片初始送極片過程后,正負極片被隔膜裹緊,并繞卷針纏繞一周后的卷繞。該過程中通過檢測料卷的張力大小調整極片放料電機的放料速度,以保證卷繞過程中料卷的恒定張力。

圖7 卷繞過程(cheng)示意圖
卷(juan)(juan)(juan)繞過(guo)程(cheng)(cheng)示(shi)意圖如(ru)圖7所示(shi)。該過(guo)程(cheng)(cheng)涉及6個電機。其中(zhong)涉及兩(liang)類同(tong)步(bu):隔膜的(de)放卷(juan)(juan)(juan)速(su)度(du)(du)與卷(juan)(juan)(juan)針速(su)度(du)(du)的(de)同(tong)步(bu);極(ji)片放料速(su)度(du)(du)與卷(juan)(juan)(juan)針的(de)速(su)度(du)(du)同(tong)步(bu)。預卷(juan)(juan)(juan)繞中(zhong)的(de)控(kong)制(zhi)問題(ti)屬于(yu)開環(huan)控(kong)制(zhi)問題(ti),兩(liang)者之間是(shi)否真正的(de)同(tong)步(bu)沒有反饋(kui)量標定,這就(jiu)要求我們建(jian)立準確的(de)卷(juan)(juan)(juan)繞速(su)度(du)(du)模型。卷(juan)(juan)(juan)繞中(zhong)存在料卷(juan)(juan)(juan)的(de)張力測(ce)量,可以在控(kong)制(zhi)中(zhong)采用閉(bi)環(huan)反饋(kui)控(kong)制(zhi)技術(shu)。
另外,卷(juan)繞過程中(zhong),我們(men)(men)實際(ji)控制(zhi)的(de)是(shi)各(ge)電機轉動(dong)頻率,而(er)實際(ji)速度(du)是(shi)各(ge)料(liao)卷(juan)以及卷(juan)針卷(juan)繞實際(ji)半(ban)徑(jing)(jing)的(de)函數,該半(ban)徑(jing)(jing)是(shi)動(dong)態變化(hua)過程。目前,在沒有(you)實際(ji)傳感器測量的(de)情況下,我們(men)(men)假設料(liao)卷(juan)一(yi)次上(shang)料(liao)后(hou),中(zhong)間半(ban)徑(jing)(jing)的(de)變化(hua)規律(lv)完(wan)全符合阿基(ji)米德螺旋(xuan)線定律(lv),不考慮其中(zhong)人為換卷(juan)的(de)影響。而(er)且初始卷(juan)料(liao)半(ban)徑(jing)(jing)通(tong)過程序預先(xian)設定。
③卷繞過程動態建模:由(you)于(yu)預卷繞過程屬于(yu)開環控制,準確(que)的數學模型是決定所做系統(tong)成敗的關(guan)鍵。
2.3 設備組成及關鍵結構
設(she)(she)備主(zhu)要(yao)模(mo)(mo)(mo)塊(kuai)(kuai)清單(dan)包括:極(ji)片(pian)/隔膜(mo)自動(dong)放(fang)卷(juan)模(mo)(mo)(mo)塊(kuai)(kuai),極(ji)片(pian)/隔膜(mo)換卷(juan)模(mo)(mo)(mo)塊(kuai)(kuai),自動(dong)糾偏(pian)模(mo)(mo)(mo)塊(kuai)(kuai),導輥模(mo)(mo)(mo)塊(kuai)(kuai),極(ji)耳(er)導向撫平(ping)模(mo)(mo)(mo)塊(kuai)(kuai),主(zhu)驅模(mo)(mo)(mo)塊(kuai)(kuai),張(zhang)力(li)控制模(mo)(mo)(mo)塊(kuai)(kuai),張(zhang)力(li)測量/顯示與(yu)儲存模(mo)(mo)(mo)塊(kuai)(kuai),極(ji)片(pian)入料模(mo)(mo)(mo)塊(kuai)(kuai),隔膜(mo)除靜(jing)電裝置,極(ji)耳(er)打折/翻折及極(ji)片(pian)破損檢測模(mo)(mo)(mo)塊(kuai)(kuai),CCD在線(xian)檢測模(mo)(mo)(mo)塊(kuai)(kuai),極(ji)片(pian)切(qie)斷模(mo)(mo)(mo)塊(kuai)(kuai),除塵(chen)系統(tong),極(ji)片(pian)和(he)隔膜(mo)不良(liang)品(pin)單(dan)卷(juan)與(yu)剔除模(mo)(mo)(mo)塊(kuai)(kuai),卷(juan)繞頭組件(jian),隔膜(mo)切(qie)斷模(mo)(mo)(mo)塊(kuai)(kuai),隔膜(mo)吸附模(mo)(mo)(mo)塊(kuai)(kuai),貼終止膠帶(dai)模(mo)(mo)(mo)塊(kuai)(kuai),自動(dong)卸料模(mo)(mo)(mo)塊(kuai)(kuai),裸電芯預壓(ya)模(mo)(mo)(mo)塊(kuai)(kuai),下(xia)料模(mo)(mo)(mo)塊(kuai)(kuai),設(she)(she)備框架和(he)大板模(mo)(mo)(mo)塊(kuai)(kuai)。
卷繞機布局示意圖如圖8所示。

圖8 卷繞機(ji)布(bu)局示意圖
關鍵結構如下:
①極片/隔(ge)(ge)膜自(zi)(zi)動(dong)放(fang)卷(juan)(juan)系統(tong):由極片/隔(ge)(ge)膜自(zi)(zi)動(dong)放(fang)卷(juan)(juan)軸(zhou)、接(jie)帶組(zu)(zu)件、放(fang)卷(juan)(juan)糾偏等組(zu)(zu)成。實現由極片/隔(ge)(ge)膜卷(juan)(juan)料的固(gu)定、自(zi)(zi)動(dong)放(fang)卷(juan)(juan)、極片自(zi)(zi)動(dong)換卷(juan)(juan)等功能。放(fang)卷(juan)(juan)軸(zhou)采用機械(xie)或(huo)氣(qi)動(dong)脹緊方式,輔助塊(kuai)規、邊緣檢測等機構便于快速(su)定位。
②自動(dong)(dong)糾偏(pian)模塊:由多級糾偏(pian)機構組成,糾偏(pian)方(fang)式可(ke)采用掛軸移動(dong)(dong)、導輥擺動(dong)(dong)、夾輥驅動(dong)(dong)等多種(zhong)糾偏(pian)方(fang)式。通過(guo)對物料走帶(dai)邊(bian)緣實(shi)時(shi)檢測(ce)(ce)、控(kong)制和顯示,實(shi)現物料邊(bian)緣在走帶(dai)過(guo)程中實(shi)時(shi)修正。傳感器(qi)位置(zhi)設置(zhi)避免(mian)粉塵堆(dui)積(ji),影響邊(bian)緣值(zhi)檢測(ce)(ce)的準確性。主要參數放(fang)卷糾偏(pian)精度(du)±0.2mm,過(guo)程糾偏(pian)精度(du)±0.1mm。
③張力控制系統:由張力檢測傳感器、張力執行機構和顯示儲存模塊組成。張力執行機構包括直線電機、低摩擦氣缸或伺服電機等。張力檢測機構盡可能靠近卷針機構。通過有效地控制物料走帶張力,可以實現逐圈張力設置、調控的功能。要做到精準控制,不能因卷繞張力問題造成裸電芯變形。卷繞過程中,隨(sui)著卷徑(jing)的逐漸(jian)加(jia)(jia)大,為(wei)保證電芯(xin)的緊實度,張力(li)會逐漸(jian)加(jia)(jia)大。在(zai)每一(yi)圈極片(pian)內(nei),需控制(zhi)張力(li)的波動在(zai)一(yi)定的范圍內(nei)。單圈內(nei)極片(pian)、隔(ge)膜張力(li)波動情況如圖9所(suo)示。

圖9 極(ji)片單圈內(nei)極(ji)片、隔膜張力波動情況
④極片(pian)(pian)入(ru)料模塊:由(you)正(zheng)負極夾輥(gun)驅動機(ji)構(gou)、送(song)料機(ji)構(gou)組成,完(wan)成卷繞前(qian)(qian)極片(pian)(pian)的入(ru)料。卷繞過程中入(ru)料位及物料間相對位置不發生(sheng)變化(hua),入(ru)料夾輥(gun)和(he)(he)卷入(ru)前(qian)(qian)的極片(pian)(pian)自(zi)由(you)長度(du)在保(bao)證入(ru)料和(he)(he)收尾(wei)的前(qian)(qian)提下(xia)越短越好(hao)。極片(pian)(pian)入(ru)料處具備入(ru)料吹氣導向(xiang)功(gong)能,并(bing)使用數顯式氣壓監測,吹氣和(he)(he)導向(xiang)方(fang)向(xiang)角度(du)可(ke)調(diao)并(bing)配有角度(du)刻度(du)盤(pan)。同時入(ru)料有效、低(di)噪(zao)聲、無(wu)污染、傾斜角度(du)方(fang)便量化(hua)調(diao)節。
⑤極片切(qie)斷(duan)模塊(kuai):由正負極極片壓緊、切(qie)斷(duan)機(ji)構組成,可實現自動(dong)(dong)檢測極片尾部(bu)mark孔(激光模切(qie)制(zhi)作),數(shu)到設定(ding)極耳數(shu)后(hou),或通過(guo)識(shi)別極耳間距,再(zai)走完定(ding)長(chang)切(qie)斷(duan)極片,還可實現計長(chang)切(qie)斷(duan)極片的功能。切(qie)刀刃(ren)部(bu)建議采(cai)用鎢鋼等(deng)硬質材料,且動(dong)(dong)刀刃(ren)部(bu)和(he)定(ding)刀刃(ren)部(bu)都有角度要求。另(ling)外,切(qie)刀位(wei)需(xu)要有隔(ge)離(li)防護擋板和(he)警示標(biao)識(shi),同時做防粘處理。
⑥極(ji)片和隔(ge)(ge)膜(mo)(mo)不良品單卷(juan)與(yu)(yu)剔(ti)除(chu)模塊(kuai):由(you)伺服電機、聯軸器、直(zhi)線導軌機構組成,并通(tong)過程序設置完成單獨(du)(du)剔(ti)除(chu)功(gong)能(neng)。實現不良正(zheng)負極(ji)極(ji)片獨(du)(du)立(li)(li)無(wu)隔(ge)(ge)膜(mo)(mo)單卷(juan)和隔(ge)(ge)膜(mo)(mo)單卷(juan)剔(ti)除(chu)功(gong)能(neng)。當檢測到正(zheng)負極(ji)極(ji)片不良時,可(ke)自動實現與(yu)(yu)隔(ge)(ge)膜(mo)(mo)一起(qi)卷(juan)繞剔(ti)除(chu),也可(ke)實現獨(du)(du)立(li)(li)分別剔(ti)除(chu)。不良品采(cai)用獨(du)(du)立(li)(li)機構卸料至壞品盒內(nei)。無(wu)隔(ge)(ge)膜(mo)(mo)單卷(juan)過程中極(ji)片不與(yu)(yu)其他(ta)部件產(chan)生干涉或摩擦,不影響下一個物(wu)料的糾偏。
⑦卷繞模塊:由雙工位或多工位機構設備雙伺服電機或多伺服電機驅動機構,對應2套或多套卷針機構。同時配置換工位后轉塔鎖緊、定位機構。實現電芯的卷繞和不同卷繞工位的自動轉換,并能實現恒線速度卷繞。可以實現正極或負極先入料卷繞、正負極同時入料卷繞的功能。在卷繞電芯(xin)制作過程中,防(fang)止(zhi)電芯(xin)內部褶皺(zhou)的(de)產生(sheng)是非(fei)常(chang)(chang)重要的(de)事項。電芯(xin)內部的(de)褶皺(zhou)將導(dao)致電池(chi)在實(shi)際(ji)使用過程中的(de)局部析(xi)鋰,從而帶來(lai)非(fei)常(chang)(chang)大(da)的(de)安全風險。針對(dui)褶(zhe)(zhe)皺(zhou)的產(chan)生(sheng)(sheng),存在(zai)(zai)卷(juan)(juan)繞褶(zhe)(zhe)皺(zhou)定(ding)律:針對(dui)不(bu)同的卷(juan)(juan)針,卷(juan)(juan)繞芯(xin)包層(ceng)間會存在(zai)(zai)褶(zhe)(zhe)皺(zhou)的可能。產(chan)生(sheng)(sheng)褶(zhe)(zhe)皺(zhou)的原(yuan)因是當極片(pian)在(zai)(zai)卷(juan)(juan)針逐圈積(ji)累過程中,極片(pian)層(ceng)間增(zeng)大半(ban)徑(jing)δ,同時極片(pian)的積(ji)累長度也會增(zeng)大,當極片(pian)的積(ji)累周(zhou)長長度增(zeng)大變化率與卷(juan)(juan)繞半(ban)徑(jing)增(zeng)長率不(bu)相等時,卷(juan)(juan)繞抽針芯(xin)包壓扁(bian)后,內部極片(pian)將產(chan)生(sheng)(sheng)褶(zhe)(zhe)皺(zhou)現(xian)象(xiang),這就是卷(juan)(juan)繞褶(zhe)(zhe)皺(zhou)定(ding)律。一般菱(ling)形(xing)卷(juan)針由于結構特性,在(zai)卷(juan)繞過程中極片張力波動較大,卷(juan)繞過程中極片周長(chang)(chang)增長(chang)(chang)率與半(ban)徑增長(chang)(chang)率不一致(zhi),從(cong)而(er)會(hui)導致(zhi)層(ceng)間褶皺現象的產生。相比較來(lai)說,橢圓形(xing)、類(lei)圓形(xing)、圓形(xing)卷(juan)針就不存在(zai)褶皺的問題。不同類(lei)型(xing)卷(juan)針對(dui)比見表2。
表2 不同類型卷針對比表

⑧隔(ge)膜(mo)(mo)(mo)(mo)切(qie)斷(duan)(duan)模塊:由(you)熱切(qie)刀機構和(he)防(fang)護機構組(zu)成,可按照產(chan)品所需(xu)隔(ge)膜(mo)(mo)(mo)(mo)長(chang)度將(jiang)隔(ge)膜(mo)(mo)(mo)(mo)切(qie)斷(duan)(duan)。切(qie)刀部(bu)位需(xu)要有(you)(you)高(gao)溫及刃(ren)部(bu)安全防(fang)護和(he)警示標識,同時(shi)有(you)(you)隔(ge)熱裝置。具有(you)(you)吹氣和(he)轉塔主軸(zhou)撫平輥撫平切(qie)斷(duan)(duan)后(hou)隔(ge)膜(mo)(mo)(mo)(mo)、防(fang)止隔(ge)膜(mo)(mo)(mo)(mo)打(da)皺(zhou)的功能。在(zai)隔(ge)膜(mo)(mo)(mo)(mo)切(qie)斷(duan)(duan)后(hou)需(xu)要立刻吸(xi)附隔(ge)膜(mo)(mo)(mo)(mo),防(fang)止由(you)于隔(ge)膜(mo)(mo)(mo)(mo)靜電大而造成隔(ge)膜(mo)(mo)(mo)(mo)卷曲,最終導致隔(ge)膜(mo)(mo)(mo)(mo)收尾不良。
⑨終止膠(jiao)(jiao)帶粘(zhan)貼模(mo)塊:由(you)自動(dong)備(bei)膠(jiao)(jiao)、膠(jiao)(jiao)帶mark孔(kong)感應(ying)器、貼膠(jiao)(jiao)輥(gun)等組成。卷(juan)料膠(jiao)(jiao)帶開卷(juan)后按所需長度自動(dong)備(bei)好膠(jiao)(jiao)帶,自動(dong)檢(jian)測膠(jiao)(jiao)帶mark孔(kong),貼在(zai)裸電芯側面拐(guai)角處或收(shou)尾處。終止膠(jiao)(jiao)帶粘(zhan)貼機構(gou)設計(ji)成帶有(you)自適應(ying)性(xing)的結構(gou),膠(jiao)(jiao)帶的粘(zhan)貼位(wei)(wei)置(zhi)(zhi)可根據(ju)裸電芯在(zai)卷(juan)針上的位(wei)(wei)置(zhi)(zhi)變化而進行調整(zheng)。膠(jiao)(jiao)帶放(fang)卷(juan)機構(gou)具(ju)備(bei)主動(dong)放(fang)卷(juan)功能(neng)且(qie)具(ju)有(you)除靜電功能(neng)。
⑩預(yu)壓(ya)下(xia)(xia)料(liao)模塊:由裸(luo)電芯(xin)(xin)卸料(liao)機(ji)構、裸(luo)電芯(xin)(xin)預(yu)壓(ya)、裸(luo)電芯(xin)(xin)下(xia)(xia)料(liao)轉(zhuan)移機(ji)構等組成。自動從(cong)卷針上面(mian)下(xia)(xia)料(liao),在(zai)良品裸(luo)電芯(xin)(xin)運輸(shu)過程(cheng)中實現對(dui)裸(luo)電芯(xin)(xin)的預(yu)壓(ya),預(yu)壓(ya)后對(dui)電芯(xin)(xin)表面(mian)的二維碼進行(xing)掃碼綁定信息(xi),然后由傳輸(shu)皮帶將電芯(xin)(xin)轉(zhuan)移到下(xia)(xia)料(liao)機(ji)。與裸(luo)電芯(xin)(xin)接觸(chu)的壓(ya)板(ban)需防粘(zhan)電芯(xin)(xin)處理,同(tong)時具有預(yu)壓(ya)壓(ya)力感應(ying)器(qi),不(bu)損傷(shang)裸(luo)電芯(xin)(xin)。
?除塵系統:由正負極片切刀處除塵裝置、毛刷裝置、除靜電組件、正負極片/隔膜磁棒、分離式防塵外罩、FFU系統等組成。吸取或除去極片、隔膜和裸電芯表面粉塵以及防止環境粉塵進入裸電芯。并且除塵器進/出風管采用阻燃、防靜電材料,管內壁光滑,濾芯為防靜電材質,進出風管避免直角拐彎。整體式封閉防塵外罩采用分隔式透明外罩和隔板,隔離出不同區間,即正負極極片區、隔膜區、卷繞區、卸料區,以防止物料間粉塵相混及外部粉塵的混入。同時通過使用FFU控制設備內部的空氣流向,始終保持卷繞機內部呈略高于外界的正壓狀態。所有旋轉連接件、扣合件、蓋板和拉帶配合位置等摩擦碰撞發生區域,應使用金屬和非金屬配合或全非金屬材料配合。需采用禁銅氣動元件以及非銅/鋅材質以及無銅/鋅表面處理的配件,防止金屬銅、鋅粉塵的產生和污染。負壓吸(xi)(xi)塵(chen)管路匯(hui)集到一個吸(xi)(xi)塵(chen)總(zong)管后(hou)引(yin)出設備(bei),整個流場經過仿真模擬,進(jin)風(feng)(feng)管道風(feng)(feng)速有一定的要求(qiu),同時避免直角(jiao)拐彎,如果彎管大于45°需要檢修口。
?極(ji)(ji)(ji)片(pian)(pian)(pian)(pian)過(guo)程檢測系統:由多套高分辨率工業相(xiang)機(ji)、機(ji)械視(shi)覺光源、安裝(zhuang)機(ji)構、工控機(ji)及(ji)顯示(shi)器等組(zu)成(cheng)。視(shi)覺CCD相(xiang)機(ji)拍取(qu)電(dian)芯四個角位(wei)(wei)的(de)陰(yin)極(ji)(ji)(ji)極(ji)(ji)(ji)片(pian)(pian)(pian)(pian)、陽極(ji)(ji)(ji)極(ji)(ji)(ji)片(pian)(pian)(pian)(pian)與上下(xia)隔(ge)膜和既定標示(shi)之(zhi)間位(wei)(wei)置的(de)圖片(pian)(pian)(pian)(pian),通過(guo)PC機(ji)器視(shi)覺軟(ruan)件分析物料邊緣或(huo)(huo)分界(jie)邊與標示(shi)位(wei)(wei)置的(de)二(er)維距(ju)離,再通過(guo)計(ji)算機(ji)運(yun)算實時得到同(tong)(tong)一(yi)(yi)(yi)(yi)圈(quan)陽極(ji)(ji)(ji)與上隔(ge)膜、同(tong)(tong)一(yi)(yi)(yi)(yi)圈(quan)陰(yin)極(ji)(ji)(ji)與陽極(ji)(ji)(ji)、同(tong)(tong)一(yi)(yi)(yi)(yi)圈(quan)陰(yin)極(ji)(ji)(ji)AT9與陽極(ji)(ji)(ji)、同(tong)(tong)一(yi)(yi)(yi)(yi)圈(quan)下(xia)隔(ge)膜與陰(yin)極(ji)(ji)(ji)、上一(yi)(yi)(yi)(yi)圈(quan)陰(yin)極(ji)(ji)(ji)與下(xia)一(yi)(yi)(yi)(yi)圈(quan)陽極(ji)(ji)(ji)的(de)錯(cuo)位(wei)(wei)值(zhi)(zhi)(zhi)(zhi),并實現實時以散(san)點連(lian)接曲線(xian)和圖層(ceng)顯示(shi)在顯示(shi)器或(huo)(huo)觸摸屏上。同(tong)(tong)時系統對電(dian)芯錯(cuo)位(wei)(wei)值(zhi)(zhi)(zhi)(zhi)進(jin)行處理,計(ji)算出每(mei)個裸電(dian)芯層(ceng)與層(ceng)之(zhi)間錯(cuo)位(wei)(wei)值(zhi)(zhi)(zhi)(zhi)的(de)最大值(zhi)(zhi)(zhi)(zhi)、最小(xiao)值(zhi)(zhi)(zhi)(zhi)、平(ping)均(jun)值(zhi)(zhi)(zhi)(zhi)等,檢測范圍為電(dian)芯第一(yi)(yi)(yi)(yi)圈(quan)至最后(hou)一(yi)(yi)(yi)(yi)圈(quan)全檢。
CCD檢測示意圖如圖10所示。檢測系統安裝在卷繞機卷針外側附近,不影響設備卷繞部件的動作及操作,角度及離大板距離連續可調。結構件需強度高、安裝牢固,不對測量精度產生影響。相機和鏡頭同時有防撞設計,避免意外碰撞導致的結構件位置變動或損壞。

圖(tu)10 CCD檢測(ce)示(shi)意圖(tu)
03設(she)備選擇與應用案例
(1)明確來料工藝
確認來料兼容要求:正(zheng)負極極片寬度、厚度范圍、波(bo)浪邊、蛇形彎(wan)、料卷卷徑、卷筒內徑等參數。
(2)明確產品規格
①確(que)認兼容裸電芯規格,主(zhu)要參數包(bao)括電芯厚度、寬(kuan)度、高度等(表(biao)3)。
表3 電芯規格示例

電芯尺寸如圖11所示。

圖11 電芯尺寸示意圖
②明確貼(tie)(tie)膠工藝,采用單面貼(tie)(tie)膠或雙面貼(tie)(tie)膠方式(shi)。明確膠帶的寬度(du)、貼(tie)(tie)膠長度(du)等尺(chi)寸。
(3)明確設備配置
①功能配(pei)置(zhi):依(yi)據來料工(gong)藝及(ji)產(chan)品(pin)規(gui)格來確認設備(bei)整(zheng)體配(pei)置(zhi)要求(qiu),放卷(juan)(juan)(juan)(juan)配(pei)置(zhi)包括正負極雙(shuang)放卷(juan)(juan)(juan)(juan)及(ji)自動(dong)換卷(juan)(juan)(juan)(juan)功能,隔膜(mo)雙(shuang)掛(gua)軸放卷(juan)(juan)(juan)(juan),人工(gong)換卷(juan)(juan)(juan)(juan);糾偏(pian)(pian)控制包括極片過程(cheng)三(san)(san)級(ji)以上(shang)糾偏(pian)(pian)。卷(juan)(juan)(juan)(juan)繞(rao)頭采用(yong)直驅驅動(dong)方(fang)式,卷(juan)(juan)(juan)(juan)針種類(lei)采用(yong)菱形卷(juan)(juan)(juan)(juan)針、橢(tuo)圓(yuan)卷(juan)(juan)(juan)(juan)針或(huo)圓(yuan)形卷(juan)(juan)(juan)(juan)針,卷(juan)(juan)(juan)(juan)針數量采用(yong)雙(shuang)卷(juan)(juan)(juan)(juan)針或(huo)三(san)(san)卷(juan)(juan)(juan)(juan)針。卷(juan)(juan)(juan)(juan)針下(xia)(xia)料采用(yong)雙(shuang)夾爪方(fang)式進行(xing)下(xia)(xia)料。電芯下(xia)(xia)料后進行(xing)電芯預(yu)壓,再進行(xing)下(xia)(xia)料流(liu)轉。
②制定機械、電氣、信息系統通用規范并執行。